Fordonselektronik av hög kvalitet för nordiskt klimat
Beställ
Information
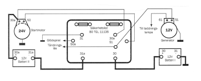
För serie/parallell koppling mellan två 12V batterier i ett 12V elsystem med 24V startmotor.
Produkten har blivit tillagd i varukorgen